



Verschlüsselte Zahlung
GRATIS Versand innert 24h (ab CHF 250.–)
Rufe uns an: 044 999 01 01
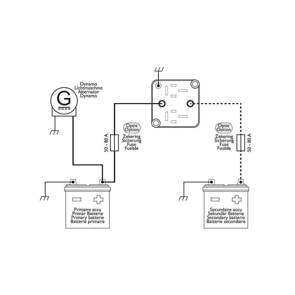
Wird bei laufendem Motor eine Spannung von über 13.3 Volt erreicht, schliesst sich das Trennrelais und die Bordbatterie wird zusätzlich zur Starterbatterie geladen. Schaltet man den Motor aus, so fällt die Bordspannung unter 12.8 Volt und das Trennrelais trennt die Startbatterie von der Bordbatterie. Das System verhindert, dass sich die Startbatterie entlädt und schützt empfindliche Elektronik, die an der Bordbatterie angeschlossen ist vor Spannungsspitzen, die beim Starten des Motors entstehen können.
Dauer-Belastung: 140 A DC12V
Kurzzeitige Spitzen-Belastung: 170 A DC12V
Grösse: 67.5x67.5x53.5mm